鋼包采用納米隔熱板作為隔熱層的優勢
鋼鐵生產流程是典型的高溫冶金過程,鋼水溫度的有效控制是保證生產順行和鑄坯質量的關鍵因素之一。鋼包在生產周轉過程中的傳熱,直接影響著盛鋼過程和澆鑄過程鋼水的溫度變化。不同的鋼包狀態會影響出鋼溫降、鋼水在精煉工位的升溫和降溫速率以及連鑄中間包鋼水的過熱度。近十幾年來,國內許多鋼鐵廠對鋼包的散熱損失、鋼包熱循環過程的溫降問題越來越重視。
合理的鋼水溫度控制制度是提高鋼水質量、降低生產成本的有效手段。本文重點對安鋼煉軋廠100t鋼包采用新型耐火材料———納米隔熱板作為鋼包隔熱層的工藝實踐效果進行分析和研究。
1鋼包傳熱過程的機理分析
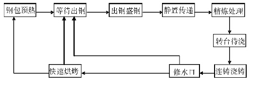
煉鋼生產中,鋼水從出鋼后至澆鑄結束再到下一爐出鋼開始,稱為一個熱循環周期。鋼包熱循環過程一般可分為如圖1所示的幾個主要階段:鋼包的傳熱可分為出鋼過程、傳運階段、精煉吹氬階段、澆鑄階段、烘烤階段5個過程。在不同的過程中鋼包的主要傳熱方式不盡相同,但是每個過程均存在鋼水內部以熱傳導方式通過接觸鋼水的包襯向外散熱。下面以鋼包傳運階段的傳熱過程為例進行分析。

鋼包傳運階段熱損失主要為:經過與鋼水接觸的包壁和包底的熱傳導散熱,復合保溫層表面向其上方空間的輻射散熱。
在上述5個傳熱過程中,均存在以對流、輻射、傳導的方式進行傳熱。在正常生產過程中,排除不穩態因素,鋼包包襯的蓄熱量越大,對減少鋼水熱損失越有利。根據生產實踐,鋼包在連續3個周轉過程以后,包襯溫度的變化與采取何種精煉方式無關,而且鋼包在整個周轉過程中,包襯蓄熱主要集中在出鋼結束至精煉結束階段,而散熱主要集中在澆鑄完畢至等待出鋼階段,此時由于沒有了鋼水的傳熱,鋼包本身的散熱損失急劇增大,鋼包溫降十分明顯。解決方法主要是增加保溫材料的厚度和降低耐火材料的傳熱系數,但增加保溫材料的厚度會使鋼包的容量減少,而降低耐火材料的傳熱系數則可直接影響到鋼包在上述5個傳熱過程的散熱。基于對鋼包蓄熱→傳熱→散熱的機理分析,將100t鋼包隔熱層進行了更換,用納米材料隔熱板代替了原來的高鋁噴吹氈。
2鋼包結構與新型材料納米隔熱板主要理化指標
2.1鋼包結構
圖2為安鋼100t精煉鋼包結構示意圖。其中鋼包層內側與高溫工作層接觸,外側緊貼納米隔熱板(隔熱層)及包壁,層耐材厚度70~100mm,工作層厚度230~300mm,鋼包由外到內依次為包殼→隔熱層→層→工作層。鋼包外殼厚度30mm,包底殼厚度60mm,隔熱層現采用納米隔熱版。層采用絕緣性好、導熱率低、氣孔率高的粘土磚。工作層材質為鎂碳磚。

2.2新型材料納米隔熱板主要理化指標
新型材料納米隔熱板的主要理化指標見表1。

3試驗方法及試驗結果
3.1試驗方法
分別在3﹟、4﹟、8﹟、19﹟、21﹟鋼包隔熱層試驗了新型材料納米隔熱板,包底鋪兩層,包壁鋪三層,每層厚度10mm,全包鋪至包口500mm處,共使用新型隔熱板130m2,平均每層約40m2。
為了檢驗新型材料的保溫性能,試驗過程制定了嚴格的測溫步驟。測溫時間則選定在精煉結束上連鑄之前,對鋼包表面熱敏感部位進行標識,并與上線的13﹟普通隔熱材料鋼包進行在線、同步、分鋼種對比測溫,同時分析新型鋼包對精煉電耗、連鑄中包鋼水過熱度的影響。
3.2試驗結果
表2是試驗鋼包和普通鋼包上鋼前的包殼溫度對比。

從表2可看出,在正常生產條件下,鋼包的傳熱與隔熱層的導熱系數關系較大,采用納米隔熱板隔熱層可以大幅度減少鋼包的散熱,從而減小鋼水在轉運和澆鑄過程中的溫降,減少由于鋼水溫度大幅度波動給生產帶來的各種不利影響。
表3是試驗鋼包和普通鋼包LF爐精煉電耗的對比。

表3數據顯示,由于新型鋼包散熱慢,精煉升溫速率提高,不同鋼種的精煉電耗降低幅度在2~8.41kW·h/t。根據安鋼煉軋廠產品大綱,目前產鋼量120萬噸/年,預計可降低電耗成本約300萬元。
表4是試驗鋼包和普通鋼包對連鑄中包鋼水溫度的影響。

表4數據表明,在上鋼溫度相同的情況下,鋼包至中間包的鋼水平均溫降減少了5.16℃,同時中包鋼水溫度的波動由原來的平均12℃降低到6℃,減少了因鋼水溫度不合格造成的鑄坯質量下降,中包鋼水溫度合格率由原來的85%提高到97%。協議材(指成分、性能合格,但表面存在諸如結疤等缺陷,不影響使用、協議銷售的鋼材)比率由原來的0.96%降低到0.8%。尤其對82B、C72DA等要求拉速低、對中包鋼水過熱度控制范圍較窄的鋼種,改善效果更為明顯,改判率由原來的6.8%降到4.5%。納米隔熱板在鋼包隔熱層上的應用為連鑄低過熱度澆鑄創造了條件,鑄坯內部質量得到了明顯提高。
4結論
煉鋼廠采用納米隔熱板作為鋼包的隔熱層,由于該材料具備較低的導熱系數和良好的保溫性能,大大減少了鋼包的散熱,對穩定生產,降低生產成本,優化鋼水溫度過程控制,提高連鑄坯實物質量起到了良好的作用。同時可以減少耐火材料冷熱面溫差,有利于提高鋼包包齡。可以大幅度降低鋼包外壁溫度,減少包殼熱應力,有利于提高包殼強度和抗蠕變性能,降低工作環境溫度。
同類文章排行
- 納米氣凝膠氈的六大優異性能特點
- 納米隔熱板與其他隔熱材料的隔熱效果比較
- 納米氣凝膠氈在設施農業中的應用
- 納米隔熱板在鋼鐵行業的具體應用
- 納米絕熱板的使用注意事項
- 納米隔熱板大幅度減少隔熱層厚度,為設備提供更大的空間容量
- 納米隔熱板的保存及安裝方法
- 納米氣凝膠氈在蒸汽直埋保溫管中的應用分析
- 納米絕熱板,有效減少熱量損失
- 納米隔熱板的隔熱機理
最新資訊文章
- 納米隔熱板安裝指南:從選材到施工
- 納米氣凝膠氈:革新隔熱材料的前沿科技
- 納米微孔絕熱卷材的市場趨勢與投資機會
- 建筑保溫革命:納米微孔絕熱卷材的應用潛力
- 納米微孔絕熱卷材:引領隔熱技術的未來
- 納米隔熱板和納米絕熱板是同一個產品嗎?
- 如何測量納米氣凝膠氈的導熱系數
- 氣凝膠絕熱氈的種類及其應用
- 氣凝膠隔熱氈在冷鏈中的應用
- 納米氣凝膠氈的制備方法:探索與創新
聯系我們
咨詢熱線:
139-533-88960
固話:0533-2266502
郵箱:26124109@qq.com
地址:山東省淄博市高新技術開發區






